| Начало раздела Производственные, любительские Радиолюбительские Авиамодельные, ракетомодельные Полезные, занимательные | Хитрости мастеру Электроника Физика Технологии Изобретения | Тайны космоса Тайны Земли Тайны Океана Хитрости Карта раздела | |
| Использование материалов сайта разрешается при условии ссылки (для сайтов - гиперссылки) | |||
Навигация: => | На главную/ Рынок технологий / Актуальные изобретения и модели / Назад / |
|
ИЗОБРЕТЕНИЕ
Патент Российской Федерации RU2030849
ВЫСОКОЧАСТОТНЫЙ ГЕНЕРАТОР ПЛАЗМЫ
![]()
Имя заявителя: Тоболкин Александр Савостьянович
Имя изобретателя: Тоболкин Александр Савостьянович
Имя патентообладателя: Тоболкин Александр Савостьянович
Адрес для переписки:
Дата начала действия патента: 1992.03.31
Использование: для получения плазмы в газовых средах низкого и высокого давления. Сущность изобретения: генератор плазмы содержит генераторную лампу, например триод с выходной емкостью, не превышающей 7 пФ, анод которой через согласующую индуктивность величиной 2 4 мкГн и емкость соединен с электродом разряда, а сетка лампы через RC-цепь соединена с заземленным катодом. Анод лампы параллельно соединен с высоковольтным источником постоянного тока. Емкость и сопротивление RC-цепи выполнены регулируемыми по величине в диапазонах от 100 пФ до 4 мкФ и от 1,5 МОм до МОм соответственно.
ОПИСАНИЕ ИЗОБРЕТЕНИЯ
Изобретение относится к плазменной технике и может быть использовано для получения газовых разрядов с самовозбуждением в газообразных средах сложного химического состава низкого и высокого давления.
Известен генератор плазмы - плазменная
горелка с индуктивной связью,
предназначенный для получения плазмы с
температурой
9000
К в целях использования в спектральном
анализе. В упомянутом патенте с помощью
автогенератора осцилляторного типа (LC-генератора),
обеспечивающего синусоидальные колебания
высокой частоты (
40МГц),
создают в диэлектрической камере
индукционный разряд. Существование такого
разряда определено узким диапазоном
изменения электро- и газодинамических
характеристик системы. Для возбуждения
самостоятельного разряда предусмотрены
система возбуждения и средства регулировки,
что усложняет конструкцию в целом и снижает
ресурс работы генератора плазмы [1].
Ближайшим из известных является высокочастотный генератор плазмы для получения одноэлектродного (факельного) разряда, описанного в работе [2]. Данный генератор построен по схеме с общим катодом и автотрансформаторной обратной связью. Эта схема характеризуется тем, что катод генераторной лампы соединен с корпусом (заземлен), постоянное смещение на управляющую сетку создается посредством постоянного резистора, а обратная связь с сеткой осуществляется через последовательную CD-цепь, у которой один конец сеточной индуктивности заземлен совместно с одним краем анодной индуктивности. Связь электрода с другим краем анодной индуктивности осуществляется посредством согласующей индуктивности. Этот же край анодной индуктивности связан с анодом генераторной лампы через разделительную емкость. В этой схеме возбуждение одноэлектродного разряда осуществляется принудительным образом. В частности, с помощью диэлектрического или металлического стержня, замыкаемого на электрод в момент формирования разряда. Самостоятельный разряд горит в открытой атмосфере. Мощность воздушного разряда составляет (20-45) Вт. Изменение мощности осуществляется через управление потенциалом защитной сетки лампы.
Предлагаемый высокочастотный генератор плазмы, как и известный, содержитплазмообразующий электрод, подключенный к генераторной лампе и высоковольтному источнику постоянного тока. Высоковольтный источник соединен через дроссель с анодом генераторной лампы, а через последовательно соединенные дроссель, емкость и согласующую индуктивность с электродом. При этом сетка генераторной лампы соединена с заземленным катодом лампы посредством RC-цепи, включающую параллельно соединенные сопротивление и емкость.
В отличие от известного, в предлагаемом генераторе плазмы электрод электроизолирован от RC-цепи, катода и сетки лампы, причем сопротивление и емкость RC-цепи выполнены регулируемыми по величине. Эта RC-цепь содержит по меньшей мере два параллельно соединенных сопротивления, подключенных через переключатель к регулируемому сопротивлению. В предлагаемой схеме генераторная лампа выполнена в виде триода с выходной емкостью не более 7 пф, а величина согласующей индуктивности выбрана в диапазоне от 2 до 4 мкГн. Для получения многообразия режимов генерации разряда величины регулируемых сопротивлений и емкостей выбраны в диапазоне от 1,5 кОм до 10 МОм и от 100 пФ до 4 мкФ соответственно.
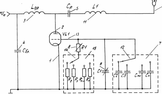
На чертеже приведена эквивалентная схема предлагаемого генератора плазмы.

Схема содержит генераторный триод VLI, катод 1, которого присоединен непосредственно к корпусу (земле). С источником постоянного тока (на схеме не указан) анод 2 соединен через дроссель L др3. Дроссель 3 и емкость 4 являются фильтром для высокочастотной составляющей анодного напряжения. Разделение постоянного и переменного тока в анодных и сеточных цепях обеспечивается дросселем Lдр 3, разделительными конденсаторами Cp 5, C16, блоком конденсаторов 7 и переменным резистором R1 8. Одноэлектродный разряд 9 через электрод 10, согласующую индуктивность L111 и через разделительную емкость Cp 5 соединен с анодом 2.
Блок конденсаторов 7 собран из параллельно подключенных емкостей C2, C3...Cn-1, Cn с произвольным номиналом в диапазоне 50 пФ до 4 мкФ, один вывод которых соединен с корпусом, а другой через переключатель 12 - с сеткой лампы 13, с выводом переменной емкости C1 6 и с одним из выводов резистора R1 8. Другой вывод резистора R1 8 соединен через переключатель 14 с блоком параллельно подключенных постоянных резисторов 15 - R2, R3...Rn-1,Rn, один вывод которых подключен к клеммам переключателя, а другой - к корпусу. Блок сопротивлений 15 состоит из постоянных сопротивлений в диапазоне от 1,5 кОм до 10 МОм. Изменения сопротивления R1 8 осуществляется в диапазоне (0,2--47) кОм. Изменения емкости C16 осуществляется в диапазоне 50-2000 пФ. Второй вывод емкости C1 6 соединен с корпусом. Свободный конец электрода 10 заострен с радиусом закругления (0,5-0,1) мм.
Генератор плазмы работает следующим
образом. Подается напряжение на накал лампы
VLI (на схеме не указан). Осуществляется
прогрев лампы VLI в течение (0,5-1) мин. Затем
подается постоянное анодное напряжение Uав диапазоне (1800-3500) В через дроссель 3 на анод
2 лампы. За счет автосмещения, создаваемое
переменным резистором и каким либо
сопротивлением Rn блока сопротивлений
15 (в зависимости от положения переключателя
14) и за счет нелинейного активного элемента
- генераторной лампы VLI, преобразующее
постоянное напряжение в переменное, в
генераторе возникают установившиеся
автоколебания, приводящие к
самовозбуждению одноэлектродного разряда 9
со стержневого электрода 10. Изменением
сопротивления в цепи сетки с помощью
переменного сопротивления R1 8 или
дискретным изменением с помощью
переключателя 14, а и плавным изменением
емкости C1 6 или дискретным изменением
с помощью переключателя 12 устанавливается
постоянная времени параллельной RC-цепи (r
RC),
которая управляет амплитудно-частотными
характеристиками лампы. Рабочий режим
генератора плазмы существенно отличается
от известных LC-генераторов, создающих
синусоидальные колебания постоянной
амплитуды. Предлагаемый генератор
осуществляет непрерывную работу в режиме
самомодуляции, когда на синусоидальные
несущие колебания с частотой (20-40) МГц
накладываются импульсы напряжения с
длительностью (2-50) мкс и частотой
повторения от 0,2 до 105 Гц. Причем в
промежутке между импульсами амплитуда
несущей не равна нулю, а составляет (0,02-0,03)
от максимальной амплитуды в импульсе.
Поэтому термин "Самомодуляция" введен
с учетом специфических особенностей
функционирования генератора плазмы, у
которого отсутствует специально созданный
модулятор, необходимый для создания
модулированных колебаний. Специфика работы
характеризуется тем, что именно в диапазоне
предложенных параметров схемы возникает
самопроизвольно (без внешнего воздействия)
и непрерывно существует модуляция
высокочастотных колебаний, приводящая к
самовозбуждению при низком анодном
напряжении (для самовозбуждения разряда в
LC-генераторах требуется напряжения не
менее 8 кВ) одноэлектродного разряда и
устойчивому его горению. Широкий диапазон
управления обеспечивает получение разряда
в разнообразных формах (одноканальной,
многошнуровой, диффузной, ветвеобразной и т.
д) и разной мощности (в диапазоне 1-40 Вт).
Разряд возбуждается с одного или
нескольких острийных электродов.
Повышенная устойчивость разряда
обеспечивает возможность его генерации в
топочных газах, пламенах, в парогазовых
смесях и т. д. Наблюдается поверхностное
распространение разряда по
диэлектрическим материалам, самосжатие при
замыкании второго конца разряда на металл.
На некоторых режимах разряд существует в
диэлектрических капиллярах с внутренним
диаметром 20 мкм и более, при этом длина
разряда составляет от 1 до 4 см.
Специфика новых режимов генерации разряда заключается еще в том, что всегда возникает плазма с крайне низкой температурой (500-1500) К. При такой температуре наблюдается слабая эрозия материала электрода или полностью отсутствует. В последнем случае ресурс работы генератора плазмы определяется ресурсом работы генераторной лампы.
ФОРМУЛА ИЗОБРЕТЕНИЯ
1. ВЫСОКОЧАСТОТНЫЙ ГЕНЕРАТОР ПЛАЗМЫ, содержащий плазмообразующий электрод, подключенный к генераторной лампе и высоковольтному источнику постоянного тока, который соединен через дроссель с анодом генераторной лампы, а через последовательно соединенные дроссель, емкость и согласующую индуктивность - с электродом, при этом сетка генераторной лампы соединена с заземленным катодом через RC-цепь, включающую параллельно соединенные сопротивление и емкость, отличающийся тем, что электрод электроизолирован от RC-цепи, катода и сетки лампы.
2. Генератор по п.1, отличающийся тем, что генераторная лампа выполнена в виде триода с выходной емкостью не более 7n Ф, а величина согласующей индуктивности выбрана в диапазоне 2 - 4 мкГ.
3. Генератор по пп.1 и 2, отличающийся тем, что сопротивление и емкость RC-цепи выполнены регулируемыми по величине, а величины сопротивления и емкости выбраны в диапазонах 1,5 кОм - 10 МОм и 100 nФ - 4 мкФ соответственно.
Версия для печати
Дата публикации 18.12.2006гг
Created/Updated: 25.05.2018
|
