| Начало раздела Производственные, любительские Радиолюбительские Авиамодельные, ракетомодельные Полезные, занимательные | Хитрости мастеру Электроника Физика Технологии Изобретения | Тайны космоса Тайны Земли Тайны Океана Хитрости Карта раздела | |
| Использование материалов сайта разрешается при условии ссылки (для сайтов - гиперссылки) | |||
Навигация: => | На главную/ Каталог патентов/ В раздел каталога/ Назад / |
|
ИЗОБРЕТЕНИЕ
Патент Российской Федерации RU2179688
![]()
СИСТЕМА ВОДЯНОГО ОТОПЛЕНИЯ
Имя изобретателя: Кожевников А.Ю.
Имя патентообладателя: Российский университет дружбы народов
Адрес для переписки:
Дата начала действия патента: 2000.06.15
Изобретение относится к отопительной технике и может быть использовано для отопления жилых, производственных и сельскохозяйственных зданий. Система водяного отопления содержит генератор теплоты, расширительный бак, подающую магистраль, циркуляционный насос, отопительные приборы, регулирующие и запорные вентили. Согласно изобретению на участке циркуляционной магистрали между генератором теплоты и циркуляционным насосом установлен датчик температуры теплоносителя, соединенный электрически с блоком реле управления приводами циркуляционного насоса и сливного клапана, последний снабжен патрубком, свободный конец которого погружен в аварийную емкость, расположенную ниже циркуляционной магистрали, при этом сливной клапан установлен на циркуляционной магистрали перед циркуляционным насосом. Техническим результатом является исключение разрушения отдельных элементов и системы в целом вследствие замерзания теплоносителя при отключении подачи тепловой энергии к генератору теплоты в условиях низких температур наружного воздуха.
ОПИСАНИЕ ИЗОБРЕТЕНИЯ
Изобретение относится к области отопительной техники и может быть использовано для отопления жилых, производственных и сельскохозяйственных зданий.
Одной из проблем эксплуатации систем водяного отопления является замерзание теплоносителя при отсутствии тепловой энергии в генераторе теплоты и низких температурах окружающего воздуха. Отсутствие тепловой энергии в генераторе теплоты может быть обусловлено различными причинами: недостаток топлива или длительное отключение источника тепловой энергии (газа или электричества), отъезд потребителей на длительное время и др. Это приводит к тому, что в результате замерзания воды в теплопроводах и отопительных приборах последние разрушаются под действием сил от увеличивающегося в объеме льда. В результате возникает необходимость замены разрушенных отопительных приборов участков теплопроводов.
Известна система отопления, содержащая генератор теплоты, расширительный бак, подающую магистраль, циркуляционную магистраль и нагревательные приборы [1] . Недостатком данной системы является возможность замерзания теплоносителя при отключении подачи энергии к генератору теплоты при пониженных температурах наружного воздуха в зимний период эксплуатации.
Прототипом заявляемого технического решения является система водяного отопления, содержащая генератор теплоты, расширительный бак, подающую магистраль, циркуляционную магистраль, циркуляционный насос, отопительные приборы, регулирующие и запорные вентили [2] .
Недостатком прототипа является то, что после отключения подачи тепловой энергии к генератору теплоты, теплоноситель в системе водяного отопления интенсивно остывает. Остывание теплоносителя до температуры его замерзания приводит к разрушению теплопроводов, отопительных приборов и других элементов системы водяного отопления, заполненных водой. Это происходит потому, что техническим решением прототипа не обеспечивается в автоматическом режиме удаление теплоносителя из системы водяного отопления при снижении его температуры до значения, предстоящего замерзанию. Недостатком прототипа является и невозможность механизированного заполнения системы водяного отопления теплоносителем, слитым в аварийную емкость. Это представляется важным, так как в системах водяного отопления вода, как правило, подвергается предварительной химической очистке от ионов кальция и магния для предотвращения карбонатных отложений.
В основу изобретения поставлена задача предотвращения разрушения как отдельных элементов, так и системы водяного отопления в целом, обусловленного действием замерзшего теплоносителя (воды) при длительном отключении подачи тепловой энергии к генератору теплоты в периоды низких температур наружного воздуха.
Сущность изобретения заключается в том, что система водяного отопления, содержащая генератор теплоты, расширительный бак, подающую магистраль, циркуляционную магистраль, циркуляционный насос, отопительные приборы, регулирующие и запорные вентили, дополнительно содержит датчик температуры теплоносителя, установленный на участке циркуляционной магистрали между генератором теплоты и циркуляционным насосом и соединенный электрически с блоком реле управления приводами циркуляционного насоса и сливного клапана, последний снабжен патрубком, свободный конец которого погружен в аварийную емкость, расположенную ниже циркуляционной магистрали, при этом сливной клапан установлен на циркуляционной магистрали перед циркуляционным насосом. Сливной клапан, установленный на циркуляционной магистрали перед циркуляционным насосом позволяет обеспечить в автоматическом режиме удаление теплоносителя из системы водяного отопления при его остывании до установленной потребителем температуры, вызванном прекращением подачи тепловой энергии к генератору теплоты. При этом удаляемый из системы водяного отопления теплоноситель сливается в аварийную емкость для последующего использования в системе водяного отопления после восстановления подачи тепловой энергии к генератору теплоты. Заполнение системы водяного отопления теплоносителем производится в ручном режиме посредством циркуляционного насоса через присоединенный к сливному клапану патрубок, свободный конец которого погружен в аварийную емкость.
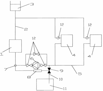
![]() | На прилагаемом к описанию чертеже представлена схема системы водяного отопления, состоящей из генератора теплоты 1, к которому присоединена подающая магистраль 2, соединенная с расширительным баком 3 и отопительными приборами 4. Циркуляционная магистраль 5 соединяет отопительные приборы 4 и генератор теплоты 1. На циркуляционной магистрали 5 установлен циркуляционный насос 6, обеспечивающий циркуляцию теплоносителя. На циркуляционной магистрали 5 между циркуляционным насосом 6 и генератором теплоты 1 установлен датчик температуры теплоносителя 7, представляющий собой терморезистор, соединенный электрически с блоком реле управления 8 электромагнитными приводами сливного клапана 9 и циркуляционного насоса 6. Сливной клапан 9 установлен на циркуляционной магистрали 5 перед циркуляционным насосом 6 и снабжен патрубком 10, свободный конец которого погружен в аварийную емкость 11, установленную ниже циркуляционной магистрали 5. и показаны регулирующие и запорные вентили 12. |
Система работает следующим образом. В генераторе теплоты 1 происходит нагревание теплоносителя, который под действием давления, создаваемого циркуляционным насосом 6, по подающей магистрали 2 направляется к отопительным приборам 4, где происходит теплоотдача в обогреваемое помещение. За счет теплоотдачи теплоноситель охлаждается и направляется в циркуляционную магистраль 5 под воздействием гравитационных сил и циркуляционного насоса 6, после которого поступает в генератор теплоты 1. Компенсация увеличения объема теплоносителя при нагревании и удаление воздуха из системы водяного отопления осуществляется посредством расширительного бака 3. При прекращении подачи тепловой энергии к генератору теплоты 1 теплоноситель остывает до температуры, установленной потребителем посредством блока реле управления 8 и контролируемой датчиком температуры теплоносителя 7, установленным на участке циркуляционной магистрали 5 между генератором теплоты 1 и циркуляционным насосом 6. После охлаждения теплоносителя ниже установленного потребителем значения электрическое сопротивление датчика температуры теплоносителя 7 пропускает такой ток, при котором блок реле управления 8 включает электрическое питание электромагнитного привода сливного клапана 9, что приводит к его открыванию. Одновременно с включением электромагнитного привода сливного клапана 9 блоком реле управления 8 производится отключение циркуляционного насоса 6. В результате циркуляция теплоносителя в системе водяного отопления прекращается, а теплоноситель самотеком удаляется в аварийную емкость 11. Заполнение системы водяного отопления теплоносителем осуществляется в ручном режиме путем включения циркуляционного насоса 6. При этом теплоноситель из аварийной емкости 11 по патрубку 10 засасывается циркуляционным насосом 6 и подается в генератор теплоты 1 с последующим движением по подающей магистрали 2, через отопительные приборы 4, по циркуляционной магистрали 5, через циркуляционный насос 6 в генератор теплоты 1.
Обоснование необходимости установки датчика температуры теплоносителя 7 представлена выше. Датчик температуры теплоносителя 7 установлен на участке циркуляционной магистрали 5 между генератором теплоты 1 и циркуляционным насосом 6 потому, что на этом участке системы водяного отопления температура теплоносителя достигает самых низких значений при всех условиях работы. Это позволяет обеспечить удаление теплоносителя из системы водяного отопления в аварийную емкость 11 до начала его замерзания и разрушающего действия льда на элементы системы водяного отопления.
Необходимость установки на сливной клапан 8 патрубка 10, свободный конец которого погружен в аварийную емкость 11, расположенную ниже циркуляционной магистрали 5, обусловлена тем, что в этом случае обеспечивается возможность перекачивания циркуляционным насосом 6 теплоносителя из аварийной емкости 11 в систему водяного отопления.
ИСТОЧНИКИ ИНФОРМАЦИИ
1. Гусев В. И. , Ковалев Н. И. , Попов В. П. , Потрошков В. А. Теплотехника, отопление, вентиляция и кондиционирование воздуха. Ленинград: Стройиздат, Ленинградское отделение, 1981 г. , с. 125, рис. 2.28.
2. Водяное отопление индивидуального дома. "Траст", "Траст-Пресс", 1999 г. , с. 39, рис. 1.8.
ФОРМУЛА ИЗОБРЕТЕНИЯ
Система водяного отопления, содержащая генератор теплоты, расширительный бак, подающую магистраль, циркуляционную магистраль, циркуляционный насос, отопительные приборы, регулирующие и запорные вентили, отличающаяся тем, что на участке циркуляционной магистрали между генератором теплоты и циркуляционным насосом дополнительно установлен датчик температуры теплоносителя, соединенный электрически с блоком реле управления приводами циркуляционного насоса и сливного клапана, последний снабжен патрубком, свободный конец которого погружен в аварийную емкость, расположенную ниже циркуляционной магистрали, при этом сливной клапан установлен на циркуляционной магистрали перед циркуляционным насосом.
Версия для печати
Дата публикации 29.01.2007гг
Created/Updated: 25.05.2018
|

