| Начало раздела Производственные, любительские Радиолюбительские Авиамодельные, ракетомодельные Полезные, занимательные | Хитрости мастеру Электроника Физика Технологии Изобретения | Тайны космоса Тайны Земли Тайны Океана Хитрости Карта раздела | |
| Использование материалов сайта разрешается при условии ссылки (для сайтов - гиперссылки) | |||
Навигация: => | На главную/ Каталог патентов/ В раздел каталога/ Назад / |
|
ИЗОБРЕТЕНИЕ
Патент Российской Федерации RU2021563
![]()
ПРОТОЧНЫЙ ЭЛЕКТРОВОДОНАГРЕВАТЕЛЬ Г.Н.СТЕПАНОВА
Имя изобретателя: Степанов Гурий Николаевич
Имя патентообладателя: Степанов Гурий Николаевич
Адрес для переписки:
Дата начала действия патента: 1991.03.25
Использование: отопление помещений нагревом воды в открытой и замкнутой системе теплоснабжения, обеспечение горячей водой коммунально-бытовых нужд и водоподготовки в котельных коагуляцией растворенных в воде веществ. Сущность изобретения: электрический вывод электроводонагревателя подсоединен к середине внутреннего электрода и выведен наружу через стенку трубчатого электрода, на концах плеч внутреннего электрода на резьбе насажены по одному изолирующему колпачку с многогранными поверхностями снаружи, на каждое плечо электрода насажены гайковерту с лучеобразными магнитопроводами, управляемыми переносным электромагнитным ключом, блок питания электронагревателя содержит элементы питания переменным и постоянным токами.
ОПИСАНИЕ ИЗОБРЕТЕНИЯ
Изобретение относится к отоплению помещений нагревом воды в открытой и замкнутой системе теплоснабжения, обеспечения горячей водой коммунально-бытовых нужд и водоподготовки в котельных коагуляцией растворенных в воде веществ.
Известны, например, однофазный проточнй электроводонагреватель, в котором нагрев воды осуществляется при протекании переменного электрического тока через толщу воды между внешним трубчатым электродом (корпусом) и внутренним коаксиально внедренным в него с его торца (корпуса) электродом.
Недостатком электронагревателя является то, что он служит только для нагрева воды и в нем вода не может обрабатываться от накипеобразования, сложен по конструкции, имеет управляемые вручную подвижные части, большие габариты и лишние узлы разгерметизации.
Цель изобретения - повышение надежности электроводонагревателя исключением управляемых вручную подвижных частей, снижение удельного веса, габаритных размеров и повышение эффективности электрического нагрева и обработки воды.
![]() | |
![]() | ![]() |
![]() | |
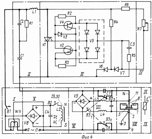
На фиг. 1 изображен электроводонагреватель; на фиг.2 и 3 - консрукции гайковерта и электромагнитного ключа; на фиг.4 - электрическая схема блока питания.
Согласно фиг. 1 и 2 электроводонагреватель состоит из наружного трубчатого электрода 1 с заземляющим болтом 2, подключенным катанкой 3 к заземлителю (на фиг.1 не изображен), нулевому проводу 4 сети переменного тока и отрицательному выводу (-) выпрямителя У9 блока питания (фиг.4), коаксиально расположенного внутреннего двухплечевого электрода 5 с выводом 6 от его середины через изоляционную втулку 7, двух изолирующих колпачков 8 с многогранными поверхностями снаружи, насаженных на резьбе на концах каждого из плеч внутреннего электрода 5, изоляционной 9 и уплотнительной шайб 10, удлинителя 11 для подключения шайбами 12 и гайкой 13 фазного провода 14 сети переменного тока через тиристорный регулятор напряжения VI (фиг.4) и положительного вывода от выпрямителя У9, изолирующей трубки 15 и изолирующего зажима 16 для защиты от прикосновения к удлинителю 11, прокладок 17 для образования изоляционного разрыва между внутренним электродом 5 и трубопроводом сети отопления (на фиг.1 не изображен), камер 18, образованных с внутренней стороны прокладок 17, расположенных в них и насаженных на изолирующие колпачки 8 двух гайковертов 25 (фиг.2) с лучеобразно расположенными магнитопроводами 26, приваренных к торцам наружного трубчатого электрода 1 двух фланцев 19 и привариваемых в процессе монтажа к трубопроводу системы отопления двух контрфлянцев 20, стягиваемых впоследствии совместно с прокладками 17 шпильками 21, гайками 22 и шайбами 23, образованных на внешних поверхностях прокладок 17 между флянцами 19 и 20 канавок 24 для расположения в них магнитных головок 27 и 28 переносного электромагнитного ключа (фиг.3).
В соответствии с фиг.3 переносной электромагнитный ключ состоит из магнитных головок 27 и 28 на концах двух скобообразно расположенных на оси 29 магнитопроводов 30 и 31, намотанных на них обмоток 32 и 33, подключаемых в последствии параллельно или последовательно к выпрямителю У8 с емкостью С4 блока питания через выключатель В2 (фиг.4), и рукояток 34 и 35, на одном из которых расположен выключатель В2 (на фиг.3 не изображен).
Согласно фиг.4 блок питания имеет (узел I) электросчетчик Wh и пускатель В1, фильтр от радиопомех (узел II) с катушкой индуктивности LI и емкостями С1 и С2, тиристорный регулятор напряжения (см. узел III) с потенциометром R7 (узел IV), выпрямитель У8 с выключателем В2, емкостью С4 и индуктивностью L2 (узел V) для питания обмоток 32 и 33 (фиг.3) переносного электромагнитного ключа, выпрямитель У9 (узел VI) с выключателем В31, выключателями В32 и В33, блокирующими емкости С6 и С7 при отключении от выпрямителя У9 электроводонагревателя выключателем В31, фильтры (узел VII) от электрического тока с частотой 50 Гц в цепи выпрямителя У9 с индуктивностями L3, L4 и емкостью С5, а и с емкостями С6 и С7 в цепи фазного и нулевого проводов сети переменного тока для исключения постоянного тока в цепи переменного тока с частотой 50 Гц, электроводонагреватель (узел VIII) и фиг.1), терморегулятор (узел IX) для автоматического отключения и включения пускателем В1 блока питания в зависимости от заданных максимальной или минимальной температур воды в системе отопления или окружающей среды в помещении.
Электроводонагреватель (фиг.1) после монтажа в системе отопления, заливаемой водой через расширительный бак (на фиг.1-4 не изображен), пускателем В1 подключается к блоку питания и через фиксированное время по начальному и коневчному за это время показанием электросчетчика Wh определяется его установленная мощность Ру при данной удельной электропроводимости (минерализованности) воды; Если Ру при этом и номинальном напряжении в электросети переменного тока на внешнем 1 и внутреннем электродах электроводонагревателя выше допустимого по условиям эксплуатации, то при помощи переносного электромагнитного ключа (фиг.3) и гайковерта 25 (фиг.2) закручиваются на резьбе изолирующие колпачки 8 на обеих плечах внутреннего электрода 5 или наоборот выкручиваются при значении Ру ниже расчетной. В случае невозможности снизить такиим образом значение Ру до допустимой, тогда на электроводонагреватель включением выключателя В31 подается постоянный ток от выпрямителя У9 для снижения удельной проводимости воды за счет частичной коагуляции растворенных в ней солей. В дальнейшем подобные операции осуществляются при полной замене воды в системе отопления или ее доливке в больших дозах. Для изменения Ру электромагнитным ключем его обмотки 32 и 33 (фиг. 3) подключаются через выключатель В2 к выпрямителю У8 с емкостью С2 (фиг. 4), магнитные головки 27 и 28 располагаются поочередно в канавках 24 (фиг. 1), нажатием на выключатель В2 на обмотки 32 и 33 подается постоянный ток и при помощи рукояток 34 и 35 электромагнитным ключем осуществляют круговые движения по часовой стрелке, например, при уменьшении Ру - тогда за счет электромагнитного сцепления между магнитопроводами 30 и 31 электромагнитного ключа и 26 гайковерта 25 (фиг.2) завораxиваются колпачки 8 (фиг. 1), сокращая активную часть внутреннего электрода 5, а для захвата следующего луча магнитопровода 26 гайковерта 25 выключателем В2 отключаются обмотки 32 и 33 от выпрямителя У8 и совершается противоположное движение - далее процесс повторяется подобно операциям с обычным гаечным ключем. В процессе эксплуатации температура воды в системе отопления или воздуха в помещении плавно регулируется изменением потребляемой мощности электроводонагревателем увеличением или уменьшением напряжения сети тиристорным регулятором на счет изменения величины сопротивления на потенциометре R7 (фиг.4) или оптимальная температура воздуха в помещении поддерживается при неизменной потребляемой мощности за счет автоматического отключения или включения электроводонагревателя пускателем В1 от действия терморегулятора в зависимости от величин заданных максимального и минимального значений температур воды в отопительной системе или воздуха в помещении.
ФОРМУЛА ИЗОБРЕТЕНИЯ
1. Проточный электроводонагреватель, содержащий трубчатый электрод с заземляющим болтом и двумя фланцами, контрфланцы, соединенные через изоляционные прокладки с фланцами шпильками с гайками и шайбами, внутренний электрод с электрическим выводом и блок питания, подсоединенный к электрическому выводу и заземляющему болту, отличающийся тем, что, с целью повышения надежности, электрический вывод подсоединен к середине внутреннего электрода и выведен наружу через боковую стенку трубчатого электрода.
2. Электроводонагреватель по п.1, отличающийся тем, что, с целью изоляции электрического вывода внутреннего электрода от трубчатого и электрической защиты, он содержит изолирующую втулку, изоляционную и уплотнительную шайбы, удлинитель, зажимные шайбы, гайку, изолирующую трубку и изолирующий зажим, причем электрический вывод внутреннего электрода выполнен с резьбой, и на нем размещена с выходом через боковую стенку трубчатого электрода изолирующая втулка, прижатая к внутренней стенке трубчатого электрода через изоляционную и уплотнительную шайбы навернутым на упомянутую резьбу удлинителем с гайкой и зажимными шайбами, на который навернут изолирующий зажим, фиксирующий на наружной поверхности трубчатого электрода изолирующую трубку.
3. Электроводонагреватель по п.1, отличающийся тем, что, с целью регулирования установленной мощности в зависимости от удельной проводимости воды, он содержит два изолирующих колпачка с многогранными поверхностями снаружи, а концы внутреннего электрода выполнены с резьбой для установки изолирующих колпачков.
4. Электроводонагреватель по п.3, отличающийся тем, что, с целью исключения разгерметизации при изменении длины активной части внутреннего электрода закручиванием или выкручиванием изолирующих колпачков, он содержит два гайковерта с лучеобразными магнитопроводами и переносной электромагнитный ключ, причем гайковерты расположены в камерах, образованных с внутренней стороны изоляционных прокладок, между фланцами и контрфланцами.
5. Электроводонагреватель по п.4, отличающийся тем, что, с целью обеспечения управления электромагнитным ключом, количество лучей магнитопроводов и внутренних граней равно числу граней на поверхности изолирующих колпачков.
6. Электроводонагреватель по п. 4, отличающийся тем, что, с целью обеспечения управления, гайковерт содержит две магнитные головки, два скобообразных магнитопровода с обмотками, две рукоятки, ось и выключатель, причем магнитные головки расположены на концах магнитопроводов, соединенных с помощью оси с рукоятками, на одной из которых расположен выключатель.
7. Электроводонагреватель по п.1, отличающийся тем, что, с целью повышения эффективности нагрева и обработки воды, блок питания содержит элементы питания переменным и постоянным током.
8. Электроводонагреватель по пп.1 и 7, отличающийся тем, что, с целью обеспечения питания водонагревателя переменным и постоянным током, регулирования потребляемой мощности водонагревателя при постоянной его установленной мощности, питания обмоток переносного электромагнитного ключа и поддержания температуры воды или воздуха в помещении в заданных пределах, блок питания содержит электросчетчик, пускатель, фильтр от радиопомех, тиристорный регулятор напряжения с потенциометром, первый выпрямитель с выключателем для питания электромагнитного ключа, второй выпрямитель и фильтр с частотой 50 Гц и терморегулятор, причем к первому выпрямителю, подключенному к сети переменного тока параллельно обмотке напряжения электросчетчика, подсоединен электромагнитный ключ, а к второму выпрямителю, подключенному к сети переменного тока через последовательно соединенные фильтр от радиопомех, пускатель и токовую обмотку электросчетчика, подсоединены через фильтр с частотой 50 Гц, электрический вывод внутреннего электрода и заземляющий болт, а тиристорный регулятор напряжения с потенциометром подключен параллельно фильтру от радиопомех.
Версия для печати
Дата публикации 25.01.2007гг
Created/Updated: 25.05.2018
|




