| Начало раздела Производственные, любительские Радиолюбительские Авиамодельные, ракетомодельные Полезные, занимательные | Хитрости мастеру Электроника Физика Технологии Изобретения | Тайны космоса Тайны Земли Тайны Океана Хитрости Карта раздела | |
| Использование материалов сайта разрешается при условии ссылки (для сайтов - гиперссылки) | |||
Навигация: => | На главную/ Каталог патентов/ В раздел каталога/ Назад / |
|
ИЗОБРЕТЕНИЕ
Патент Российской Федерации RU2239754
![]()
СПОСОБ ПРЕОБРАЗОВАНИЯ СОЛНЕЧНОЙ ЭНЕРГИИ, НАКОПЛЕННОЙ ПУТЁМ ФОТОСИНТЕЗА, В ЭЛЕКТРИЧЕСКУЮ ЭНЕРГИЮ
Имя изобретателя: ЯНТОВСКИЙ Евгений (DE)
Имя патентообладателя: СОЛМЕКС (ИЗРАИЛЬ) ЛТД. (IL)
Патентный поверенный: Ловцов Сергей Викторович
Адрес для переписки: 103009, Москва, а/я 184, ППФ "ЮС", пат.пов. С.В.Ловцову
Дата начала действия патента: 2000.03.14
Изобретение относится к способу преобразования солнечной энергии, накопленной путем фотосинтеза, в электрическую энергию. Способ осуществляется путем использования электростанции замкнутого цикла, содержащей массив воды для выращивания помещенных в него макроводорослей, и камеру сгорания с псевдоожиженным слоем для сжигания, по меньшей мере, части частично высушенных макроводорослей, содержащих до 60% мас./воды; сжигание производится в искусственно созданной атмосфере кислорода и углекислого газа (диоксида углерода). Изобретение позволяет повысить эффективность преобразования энергии.
ОПИСАНИЕ ИЗОБРЕТЕНИЯ
Настоящее изобретение относится к способам преобразования солнечной энергии, накопленной путем фотосинтеза, в электрическую энергию. Точнее, настоящее изобретение относится к способу преобразования солнечной энергии, накопленной путем фотосинтеза, в электрическую энергию с применением электростанции замкнутого цикла. Указанный способ основан на сжигании морских макроводорослей с нулевой эмиссией СО2.
В настоящее время известно и используется множество способов извлечения солнечной энергии для производства электроэнергии. Наиболее широко распространено использование фотоэлектрической энергии и тепловой энергии солнца с оптической концентрацией солнечного света посредством параболических тарелок.
Указанный выше способ, используемый на электростанциях, является неэффективным, так как среднегодовой уровень концентрации энергии (солнечное излучение) относительно низкий, в Центральной Европе около 125 Вт/м2, в Израиле 250 Вт/м2 , в пустыне Сахара 290 Вт/м2. Например, энергия в случае с фотоэлектрической энергией, требующаяся для конструкции, имеющей большую поверхность, покрытую чистым силиконом, большие тарелки и гелиостаты, в качестве средств извлечения солнечной энергии, весьма велика в соотношении с количеством топлива, требующимся в производственном процессе. Такие затраты энергии могут быть восполнены системой только через несколько лет использования.
В книге "Энергия и эксергетические потоки", автором которой является изобретатель Е.Ш. Янтовский, и опубликованной Nova Science Publishers (1994), описывается сжигание морских микроводорослей. Однако использование микроводорослей считается неудачным, так как приводит к выходу из строя турбин, используемых на таких электростанциях.
В противопоставление к доводам, изложенным в указанной выше книге, изобретатель обнаружил способ преобразования солнечной энергии в электрическую энергию эффективным способом с высоким выходом энергии, путем использования процесса, включающего сжигание макроводорослей.
Следует заметить, что морские макроводоросли, используемые в настоящем изобретении, существенно превышают размером микроводоросли, и их использование на электростанциях, использующих указанные выше микроводоросли, не представляется возможным. Таким образом, настоящее изобретение и нацелено на новый способ, отличающийся от системы, описанной в указанной книге, не только использованием макроводорослей в противоположность микроводорослям, как описано и предложено выше, но и использованием отличной системы сгорания.
РАСКРЫТИЕ ИЗОБРЕТЕНИЯ
В соответствии с настоящим изобретением предлагается способ преобразования солнечной энергии, накопленной путем фотосинтеза, в электрическую энергию, путем использования электростанции замкнутого цикла, содержащей: а) массив воды с помещенными в него растущими макроводорослями; и
б) камеру сгорания с псевдоожиженным слоем для сжигания, по меньшей мере, части частично высушенных макроводорослей, содержащих до 60% мас./воды, сжигание производится в искусственно созданной атмосфере кислорода и углекислого газа (диоксида углерода).
Предпочтительный средний размер макроводорослей при осуществлении данного изобретения не менее 5 мкм; указанная атмосфера существенно лишена азота; указанное сжигание производится при температуре не менее 800°С; указанное сжигание производится при давлении, по меньшей мере, равном атмосферному, причем пепел от сжигания сбрасывается в указанный массив воды и служит в качестве питательного вещества для роста макроводорослей.
Указанная искусственно созданная атмосфера существенно лишена азота и создана с помощью установки воздушной сепарации, которая отделяет и выводит из атмосферы азот.
Настоящее изобретение представляет способ, при котором полученный в процессе сжигания углекислый газ подается в указанный массив воды, чтобы способствовать процессу фотосинтеза. При этом упомянутый массив воды в бассейне может содержать соль.
Кроме того, вода представляет собой сточные воды или загрязненные воды.
При осуществлении данного способа вода, выделенная из водорослей перед их сожжением, используется для поглощения углекислого газа, далее направляется в указанный массив воды и используется для охлаждения конденсата пара.
Кроме того, макроводоросли выбираются из группы, состоящей из Gracillaria и Ulva.
Кроме того, газы, полученные в результате указанного сжигания, используются для нагревания пара в паровой энергетической установке Ранкина. Дополнительно газы, полученные в результате указанного сжигания, используются для испарения воды в указанном псевдоожиженном слое.
В реферате японского патента 015 №385 (С-0871) описывается электростанция замкнутого цикла для преобразования солнечной энергии, накопленной путем фотосинтеза, в электрическую энергию, включающая массив воды для выращивания в нем морских водорослей и камеру сгорания для сжигания по крайней мере части высушенных водорослей. Однако данное издание не содержит каких-либо указаний или предложений по использованию макроводорослей в противопоставление микроводорослям, не указывает и не предлагает использовать камеру сгорания с псевдоожиженным слоем, не указывает и не предлагает сжигание высушенных макроводорослей, содержащих до 60% мас./воды и и не указывает и не предлагает производить сжигание в искусственно созданной атмосфере кислорода и углекислого газа (диоксида углерода).
Как видно из приведенного ниже описания, макроводоросли легко поддаются выращиванию и сжиганию в камере сгорания с псевдоожиженным слоем в отличие от микроводорослей, которые невозможно сжечь в псевдоожиженном слое из-за малого размера частиц и низкой скорости ожиженного газа. Кроме того, настоящий способ допускает относительно высокое содержание воды -до 60% при использовании искусственно созданной атмосферы кислорода и углекислого газа (диоксида углерода), поскольку в системе нет балласта в виде азота, присутствие которого привело бы к потреблению слишком большего количества энергии в процессе высушивания водорослей, что значительно снизило бы эффективность. Кроме того, недостаток азота в отработавших газах обеспечивает полное поглощение потока углекислого газа, в результате чего эмиссия газов в этом процессе равна нулю и отсутствует необходимость в вытяжных или выводных трубах, поскольку весь кислород используется для испарения воды в указанном псевдоожиженном слое, а весь углекислый газ поглощается в процессе фотосинтеза.
Другая особенность настоящего изобретения заключается в том, что камера сгорания относится к газообразователям с псевдоожиженным слоем и указанные макроводоросли проходят частичное сгорание в указанном газообразователе с псевдоожиженным слоем, а продукты газообразования из указанного газообразователя используются в качестве источника энергии для двигателя с газораспределением или газовой турбины.
Главной целью настоящего изобретения является создание электростанции с уникальным приемником солнечной энергии. Этот приемник будет иметь форму бассейна для выращивания морских водорослей.
Преобразование солнечной радиации осуществляется с помощью реакции фотосинтеза. Эта реакция использует солнечную энергию для превращения углекислого газа и воды в органическое вещество и кислород:
СО2+Н2О+hv-->CН 2О+О2
Углекислый газ, полученный в результате реакции сгорания, сначала разжижается в воде, а затем направляется в бассейн, где используется в качестве питания водорослей. Нижняя теплота сгорания данного органического вещества, представленного в основном формальдегидом, - около 19 МДж/кг. Такая теплота достаточно велика для сгорания. Основная проблема заключается в том, что для роста органическое вещество должно быть сильно растворено в воде, имея, например, отношение вещества к воде в пропорции 1:1000. Это означает, что горючее органическое вещество должно выделяться из бассейна и хотя бы частично отделяться от жидкости. В этих целях возможно использование установки по отделению жидкости.
Как было указано выше, для настоящего исследования предпочтительно использование водоросли Gracillaria. Данная водоросль, которая и выращивается в северном Израиле, может достигать среднего уровня роста в 8 кг/м2/год.
Морская водоросль Ulva и представляет предпочтительный вариант, и она может достичь даже более высоких темпов роста, чем Gracillaria.
Понятно, что самое большое преимущество электростанции, представленной данным изобретением, заключается в том, что она производит энергию без загрязнения окружающей среды, поскольку нет эмиссии СО2, которая усугубляла бы тепличный эффект.
Напряженность потока энергии в проводящем канале, ведущем от бассейна с водорослями к электростанции, которая примерно в 100 раз больше, чем полученная путем оптической концентрации, рассчитывается по уравнению
Конвекция=(a) (s) (V) (LHV)=19000 кВ/м2,
где а - фактор концентрации, равен 10 -3 кг топливо/кг воды;
s - специфическая масса воды, равна 10-3 кг/м3;
V - массовая скорость в проводящем канале, равна 1 м/с;
LHV - нижняя теплота сгорания топлива, равна 19 МДж/кг.
Далее будет описано, как будет возможно применять изобретение в некоторых предпочтительных конструктивных реализациях, с ссылкой на ниже приведенные иллюстрации, чтобы описание было более понятным.
Особо следует заметить, что детали, показанные на приведенных иллюстрациях, приведены только в качестве примеров и с целью иллюстративного описания предпочтительных конструктивных реализации настоящего изобретения и представлены с целью обеспечения наиболее полезного и понятного описания принципов и концептуальных аспектов изобретения. В связи с этим не предпринимаются попытки показать конструктивные детали более подробно, чем представляется необходимым для основного понимания изобретения, описание и рисунки наглядно показывают, как формулы изобретения могут быть реализованы на практике.

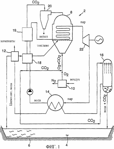
Фиг.1 представляет собой схематическое изображение электростанции по настоящему изобретению

Фиг.2 представляет собой графическое отображение влияния доли топливной массы
на
эффективность сгорания

Фиг.3 представляет собой схематическое изображение электростанции, где макроводоросли подвергаются частичному сгоранию и газификации в газификаторе с псевдоожиженным слоем
Цикл управляется компьютером с помощью коммерческого кода ASPen+. При получаемой эффективности фотосинтеза в 6% (Watanable, de la Noue and Hall, 1995; Watanable and Hall, 1995) и эффективности цикла в 25-45%, общая эффективность равняется 1,5 -2,7%. Для энергоустановки в 100 кВ со средней для Центральной Европы солнечной радиации в 125 В/м2, поверхность бассейна будет равна 3-5 га. На юге США, в Австралии и Израиле, где радиация равна 250%, размеры будут вполовину меньше.
КРАТКОЕ ОПИСАНИЕ ЧЕРТЕЖЕЙ
На фиг.1 показана электростанция замкнутого цикла 2 для преобразования солнечной энергии, накопленной путем фотосинтеза, в электрическую. Станция прежде всего состоит из бассейна с водой 4 для выращивания в нем макроводорослей 6 и из камеры сгорания 8 для сжигания частично высушенных водорослей с содержанием воды до 60%, причем сгорание происходит при искусственной атмосфере кислорода и углекислого газа.
Процесс основан на классическом цикле Ранкина, где топливо из биомассы сжигается при низком давлении в котлоагрегате с псевдоожиженным слоем. При этом в процессе сжигания вместо воздуха используется смесь кислорода и углекислого газа. Чистый кислород производится установкой воздушной сепарации УВС 10, основанной на процессе сжижения. УВС производит кислород с чистотой более 98%, потребляя 0,22 кВтч на кг O2. Искусственная атмосфера используется в процессе для того, чтобы избежать появления в цикле азота, который мешает растворению углекислого газа в воде.
Смесь воды и водорослей откачивается из бассейна 4 при давлении в 2 бара и направляется в установку разделения топлива (УРТ) 12. Вплоть до 99,9% воды отклоняется к конденсатору 14, затем к поглотителю СО2 16, оставшаяся суспензия направляется в котел с псевдоожиженным слоем 8, через подогреватель топлива 18. Регенератор подогрева воды 19 несет ту же функцию, что и подогреватель воды, используемой для компенсации потерь при охлаждении, который подогревает воду, которая поступает в котел, и, используя тепло топочных газов, повышает эффективность и соответственно повышает температуру теплопоглощения в котле, что сходно с обычным циклом Ранкина.
Пепел отделяется в циклоне 20. Часть отработавших газов рециркулируется в котле 8 чтобы контролировать температуру сгорания СН2О в чистом О2. Рабочие газы используются в псевдоожиженном слое 8 для испарения воды и перегревания пара до 540°С. В цикле Ранкина перегретый пар направляется в паровую турбину 22, где он расширяется до давления конденсатора 14, а именно до 15 мбар. Питающий насос (не показан) нагнетает воду до 130 бар.
Чтобы улучшить рентабельность электростанций, из водорослей можно проводить отделение высокоорганизованного вещества для производства химических продуктов (фармакологических, пищевых, фураж) с помощью установки разделения топлива.
Фиг.2 графически отображает соотношение между количеством фракции топливной массы и эффективность сгорания. Как видно, когда макроводоросли содержат ~ 20% мас./воды по сравнению с жидкостью, эффективность сгорания ~ 12%. Однако, если количество макроводорослей составляет как минимум 50% мас./воды, эффективность сгорания стабилизируется примерно на уровне 25%. Ввиду данного факта исчезает необходимость существенно осушать органическое вещество перед сожжением.
На фиг.3 макроводоросли 6 пропускаются через установку разделения топлива (УРТ) и поступают в газификатор 24 для частичного сгорания для производства горючих газов СО + Н2, одновременно с небольшим количеством балластного газа СО2. Продукты газификации служат источником энергии для двигателя с газораспределением 26. Как и на электростанции, изображенной на фиг.1, установка воздушной сепарации 10 обеспечивает реакцию сгорания чистым кислородом. Циклон 20 отделяет пепел, получаемый в процессе реакции сгорания, и направляет пепел в бассейн 4 для обогащения его питательными компонентами. Углекислый газ, производимый внутри электростанции, повторно используется в реакции сгорания. Излишки углекислого газа направляются в абсорбер 16, где СО2 поглощается водой, которая возвращается в бассейн 4 для обеспечения процесса фотосинтеза углекислым газом.
Специалистам в той области техники, к которой относится изобретение, будет очевидно, что изобретение не ограничено вышеописанными конструктивными воплощениями и что настоящее изобретение, сохраняя свой дух и сущность, может быть воплощено и в других технических формах. Таким образом, настоящие конструктивные решения приведены в качестве иллюстрации, а не предписания, весь объем изобретения раскрывается не в описании, приведенном выше, а в прилагаемой формуле изобретения, которая и охватывает все изменения, которые могут возникнуть в значении и степени эквивалентности пунктов формулы.
ФОРМУЛА ИЗОБРЕТЕНИЯ
1. Способ преобразования солнечной энергии, накопленной путем фотосинтеза, в электрическую энергию с применением электростанции замкнутого цикла, включающий а) введение бассейна с водой и размещение в нем макроводорослей для выращивания в данном бассейне и б) введение камеры сгорания с псевдоожиженным слоем для по крайней мере частичного сжигания частично высушенных макроводорослей, содержащих до 60 мас.% воды, причем указанный процесс сгорания проходит в искусственной атмосфере кислорода и углекислого газа.
2. Способ по п.1, отличающийся тем, что средний размер макроводорослей не менее 5 мкм.
3. Способ по п.1, отличающийся тем, что указанная атмосфера существенно лишена азота.
4. Способ по п.1, отличающийся тем, что указанный процесс сгорания проходит при температуре не менее 800°С.
5. Способ по п.1, отличающийся тем, что указанный процесс сгорания проходит при давлении не менее атмосферного давления.
6. Способ по п.1, отличающийся тем, что пепел от указанного процесса сгорания подают в указанный бассейн с водой, где служит в качестве питательной среды для роста указанных макроводорослей.
7. Способ по п.1, отличающийся тем, что вода в бассейне содержит соль.
8. Способ по п.1, отличающийся тем, что углекислый газ, получаемый в результате процесса сгорания, подают в указанный бассейн с водой, чтобы способствовать процессу фотосинтеза.
9. Способ по п.1, отличающийся тем, что перед процессом сжигания воду отделяют от указанных макроводорослей и используют в качестве абсорбера углекислого газа, а затем направляют в указанный бассейн с водой.
10. Способ по п.9, отличающийся тем, что указанную воду используют для охлаждения конденсатора пара.
11. Способ по п.1, отличающийся тем, что указанная искусственная атмосфера производится установкой воздушной сепарации, которая удаляет из атмосферы азот.
12. Способ по п.1, отличающийся тем, что указанные макроводоросли выбирают из группы водорослей Gracillaria и Ulva.
13. Способ по п.1, отличающийся тем, что газы, полученные в результате указанной реакции сгорания, используют как топливные газы в паровой энергетической установке Ранкина.
14. Способ по п.1, отличающийся тем, что газы, полученные в результате указанной реакции сгорания, используются для испарения воды из указанного псевдоожиженного слоя.
15. Способ по п.1, отличающийся тем, что указанная камера сгорания выполнена в виде газификатора с псевдоожиженным слоем, в котором макроводоросли подвергают частичному сгоранию и газификации.
16. Способ по п.15, отличающийся тем, что продукты газификации из указанного газификатора используют в качестве источника энергии для парового двигателя или паровой турбины.
17. Способ по п.1, отличающийся тем, что вода представляет собой сточные воды или загрязненные воды.
Версия для печати
Дата публикации 12.01.2007гг
Created/Updated: 25.05.2018
|
