| Начало раздела Производственные, любительские Радиолюбительские Авиамодельные, ракетомодельные Полезные, занимательные | Хитрости мастеру Электроника Физика Технологии Изобретения | Тайны космоса Тайны Земли Тайны Океана Хитрости Карта раздела | |
| Использование материалов сайта разрешается при условии ссылки (для сайтов - гиперссылки) | |||
Навигация: => | На главную/ Каталог патентов/ В раздел каталога/ Назад / |
|
ИЗОБРЕТЕНИЕ
Патент Российской Федерации RU2041363
![]()
ТЕПЛОФИКАЦИОННАЯ ЭНЕРГЕТИЧЕСКАЯ УСТАНОВКА
Имя изобретателя: Бутаков Николай Яковлевич
Имя патентообладателя: Бутаков Николай Яковлевич
Адрес для переписки:
Дата начала действия патента: 1991.06.06
Использование: в теплоэнергетики, преимущественно при комбинированной выработке тепловой и электрической энергий. Сущность изобретения: к первому по ходу сетевой воды подогревателю, подключенному по греющей среде к выхлопу пароводяной турбины бесконденсаторного типа, параллельно подключены поверхностный охладитель, парогенератор и конденсатор низкокипящего вещества контактного типа. Пар низкокипящего вещества используются для дополнительной выработки электроэнергии с помощью паровой турбины при пониженной тепловой нагрузке или отключенных сетевых подогревателях. Первый сетевой подогреватель выполнен трехсекционным по нагреваемой среде, причем одна из секций предназначена для использования только на нужды теплофикации.
ОПИСАНИЕ ИЗОБРЕТЕНИЯ
Изобретение относится к тепловым электрическим станциям, предназначенным для комбинированного производства электрической и тепловой энергии.
Известны теплоэлектроцентрали, содержащие паровой котел, пароводяную турбину со ступенчатой конденсацией отработавшего пара в сетевых подогревателях и в конденсаторе. Известны теплоэлектроцентрали, содержащие противодавленческую турбину со ступенчатой конденсацией пара только в сетевых подогревателях.
Известна теплофикационная установка, содержащая турбину со ступенчатой конденсацией пара в сетевых подогревателях, в схему теплоснабжения которой после сетевых подогревателей включен поверхностный водоохладитель для охлаждения части сетевой воды при пониженных тепловых нагрузках и возвращения охлажденной воды в сетевые подогреватели.
Недостатком известной теплофикационной установки, выбранной в качестве прототипа, является существенное снижение КПД при включении поверхностного водоохладителя, отдающего тепло окружающей среде при сравнительно высокой температуре.
Цель изобретения получение дополнительной пиковой электрической мощности с повышенным КПД при пониженных тепловых нагрузках либо при отключенных подогревателях высокого давления.
Это достигается тем, что теплофикационная энергетическая установка, содержащая парогенератор, пароводяную турбину бесконденсаторного типа, электрический генератор, сетевые подогреватели и подключенный к ним поверхностный охладитель, дополнительно снабжена парогенератором низкокипящего вещества контактного типа паров и турбиной с электрогенератором, конденсатор пара низкокипящего вещества контактного типа, причем первый по ходу сетевой воды подогреватель выполнен трехсекционным, две из которых сообщены с поверхностным охладителем, парогенератором и конденсатором пара низкокипящего вещества.
Получение дополнительной пиковой электрической мощности с повышенным КПД в предложенной теплофикационной установке основано на том, что при понижении тепловой нагрузки часть тепла и пара в количестве до 30% можно направить на получение дополнительной пиковой электрической мощности в пароводяной турбине и в силовом контуре низкокипящего вещества в течение утренних и вечерних часов в сутках продолжительностью 2-3 ч.
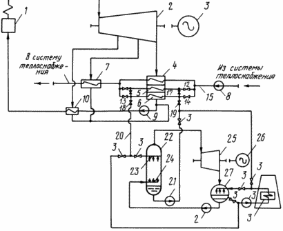
На чертеже изображена схема теплофикационной энергетической установки.
![]() | Установка содержит парогенератор 1, пароводяную турбину бесконденсаторного типа 2, электрический генератор 3, сетевой подогреватель 4 с встроенными отдельными секциями 5 и 6, сетевой подогреватель 7, сетевой насос 8, конденсатный насос 9, систему регенерации, представленную условно подогревателем 10 высокого давления, задвижки 11-14 в схеме сетевой воды 15, задвижки 16-19 в рециркуляционном контуре 20, циркуляционный насос 21, парогенератор низкокипящего вещества контактного типа 22 форсунки 23 для распыления воды, форсунки 24 для распыливания низкокипящего вещества, паровую турбину 25, электрический генератор 26, конденсатор пара низкокипящего вещества 27, конденсатный насос 28, циркуляционный насос 29, поверхностный водоохладитель 30, задвижки 31-36. |
ТЕПЛОФИКАЦИОННАЯ ЭНЕРГЕТИЧЕСКАЯ УСТАНОВКА РАБОТАЕТ СЛЕДУЮЩИМ ОБРАЗОМ
Водяной пар из парогенератора 1 поступает в пароводяную турбину 2, где, расширяясь, совершает работу, необходимую для привода электрического генератора 3. Отработавший пар поступает в сетевой подогреватель 4 с встроенными отдельными секциями 5 и 6 и в сетевой подогреватель 7, где конденсируется, отдавая тепло для нагрева сетевой воды, подаваемой сетевым насосом 8 из системы теплоснабжения. Конденсат водяного пара насосом 9 подается в систему регенерации условно показанной подогревателем 10 и паровой котел 1.
При понижении тепловой нагрузки в системе теплоснабжения и для поддержания тепловой мощности сетевого подогревателя с встроенными отдельными секциями 5 и 6 неизменной необходимо избыточное тепло передать силовому контуру низкокипящего вещества.
Для этого задвижки 11-14 на трубопроводах сетевой воды закрываются, а задвижки 16-19 на трубопроводах рециркулярного контура 20 открываются. Циркуляционным насосом 21 нагретая вода в отдельных секциях 5 и 6 сетевого подогревателя 4 подается в парогенератор контактного типа 22, где горячая вода форсунками 23 распыливается и под собственным весом капли воды падают вниз парогенератора и накапливаются до определенного уровня. При этом навстречу каплям воды распыливается форсунками 24 конденсат низкокипящего вещества. При встрече и взаимодействии капель происходит тепломассообмен между водой и низкокипящим веществом, капли воды охлаждаются, а капли низкокипящего вещества нагреваются и испаряются и пар собирается в верхней части парогенератора. Охлажденная вода из парогенератора циркуляционным насосом 21 подается в отдельные секции 5, 6 сетевого подогревателя 4, а пары низкокипящего вещества из парогенератора поступают в турбину 25, где, расширяясь, совершают механическую работу, необходимую для привода электрического генератора 26. Отработавшие пары после турбины 25 поступают в конденсатор 27, где конденсируются на каплях охлаждающей воды.
В результате разности удельных весов воды и низкокипящего вещества происходит разделение двух жидкостей. Конденсат низкокипящего вещества тяжелее воды скапливается внизу и конденсатным насосом 28 подается в парогенератор 22, а вода циркуляционным насосом 29 подается в поверхностный водоохладитель 30, где вода охлаждается наружным воздухом и снова поступает в конденсатор 27.
При восстановлении тепловой нагрузки производится переключение задвижек и через отдельную секцию 5 сетевого подогревателя 4 подается сетевая вода, а через отдельную секцию 6 сетевого подогревателя 4 прокачивается циркуляционная вода контура 20, нагреваемая отработавшим паром после пароводяной турбины при отключении подогревателей высокого давления 10.
При включении подогревателей 10 в работу сетевой подогреватель 4 с отдельными секциями 5 и 6 осуществляет нагрев сетевой воды, при этом рециркуляционный контур 20 отключается.
В теплое время года вторичный силовой контур может быть отключен, для чего задвижки 31-34, закрываются, а задвижки 35, 36 открываются и поверхностный водоохладитель подключается непосредственно к отдельным секциям 5, 6 подогревателя 4.
В предлагаемой теплофикационной установке сетевой подогреватель 4 выполняется с встроенными отдельными секциями 5 и 6 по нагреваемой среде. Это связано с тем, что фреоны незначительно растворяются в воде и чтобы ограничить попадание растворенного в воде фреона в сетевую воду, поступление циркуляционной воды из парогенератора контактного типа вторичного силового контура в сетевой подогреватель 4 локализуется выполнением индивидуальных вводов и выводов циркуляционной воды для трубных пучков отдельных секций 5 и 6 и установкой блокирующей арматуры от остальной схемы теплоснабжения.
Со стороны водяного пара трубные пучки отдельных секций 5 и 6 сетевого подогревателя 4 не выделяются.
ФОРМУЛА ИЗОБРЕТЕНИЯ
ТЕПЛОФИКАЦИОННАЯ ЭНЕРГЕТИЧЕСКАЯ УСТАНОВКА, содержащая парогенератор, турбину бесконденсаторного типа, электрический генератор, сетевые подогреватели и подключенный к ним параллельно поверхностный охладитель, отличающаяся тем, что, с целью повышения КПД установки при пониженных тепловых нагрузках, она дополнительно снабжена парогенератором низкокипящего вещества контактного типа, паровой турбиной с электрогенератором, конденсатором пара низкокипящего вещества контактного типа, причем первым по ходу сетевой воды подогреватель выполнен трехсекционным, две из которых сообщены с поверхностным охладителем, парогенератором и конденсатором низкокипящего вещества.
Версия для печати
Дата публикации 14.02.2007гг
Created/Updated: 25.05.2018
|

