| Начало раздела Производственные, любительские Радиолюбительские Авиамодельные, ракетомодельные Полезные, занимательные | Хитрости мастеру Электроника Физика Технологии Изобретения | Тайны космоса Тайны Земли Тайны Океана Хитрости Карта раздела | |
| Использование материалов сайта разрешается при условии ссылки (для сайтов - гиперссылки) | |||
Навигация: => | На главную/ Каталог патентов/ В раздел каталога/ Назад / |
|
ИЗОБРЕТЕНИЕ
Патент Российской Федерации RU2198310
![]()
СПОСОБ ПРОИЗВОДСТВА ЭНЕРГИИ С ВЫСОКИМ КОЭФФИЦИЕНТОМ ПОЛЕЗНОГО ДЕЙСТВИЯ
Имя изобретателя: ИЙДЗИМА Масаки (JP); КОБАЯСИ Казуто (JP); МОРИВАКИ Масаюки (JP); СИБАТА Масатоси (JP); ХЯКУТАКЕ Есинори (JP)
Имя патентообладателя: МИЦУБИСИ ХЕВИ ИНДАСТРИЗ, ЛТД. (JP)
Патентный поверенный: Иванова Ольга Филипповна
Адрес для переписки: 103735, Москва, ул. Ильинка, 5/2, ООО "Союзпатент", пат.пов. О.Ф.Ивановой, рег. № 0331
Дата начала действия патента: 2000.09.07
Изобретение относится к способу производства энергии с высоким коэффициентом полезного действия. Способ выработки электроэнергии осуществляется с помощью системы дожигания отработавшего газа, использующей, по меньшей мере, газовую турбину, парогенератор и паровую турбину, в котором сырую нефть или тяжелое масло подвергают перегонке при пониженном давлении, электрическую энергию производят путем использования полученной легкой фракции сырой нефти или тяжелого масла в качестве топлива для газовой турбины и использования тяжелой фракции сырой нефти или тяжелого масла в качестве топлива для парогенератора. Изобретение позволяет увеличить коэффициент выработки энергии по отношению к топливу и более эффективно использовать высокотемпературную тепловую энергию.
ОПИСАНИЕ ИЗОБРЕТЕНИЯ
Изобретение относится к способу производства энергии с высоким коэффициентом полезного действия.
В последние годы была изучена фракционированная перегонка сырой нефти или тяжелого масла в электростанциях и установках для производства электроэнергии. Легкую фракцию масла (компонент с низкой температурой кипения), полученную путем дробной (фракционированной) перегонки, направляют в газовую турбину и там сжигают, в результате чего производится электроэнергия. Высокотемпературный отработавший газ, полученный в результате сгорания в газовой турбине, направляют в парогенератор вместо воздуха, тяжелую фракцию масла (компонент с высокой температурой кипения) сжигают в парогенераторе, при этом паровая турбина вращается посредством высокотемпературного пара высокого давления, полученного в парогенераторе, в результате чего про изводится электроэнергия. Иначе говоря, разработан способ, в котором электроэнергия производится в то время, как осуществляется так называемое перепроизводство энергии (repowering), при котором отработавший газ газовой турбины подается в парогенератор и дожигается.
В качестве средства для перегонки сырой нефти или тяжелого масла обычно применяется атмосферная (открытая) перегонка, при которой осуществляется перегонка сырой нефти или тяжелого масла, нагретых до около 360oС. Для достижения вышеупомянутой температуры нагрева в качестве средства нагрева обычно используется нагревательная печь. В нагревательной печи для получения тепловой энергии топливо сгорает и нагревает запас масла путем тепла излучения, выделяющегося при сжигании топлива, и конвекции продуктов сгорания.
Применение такой нагревательной печи позволяет легко нагревать сырую нефть или тяжелое масло до высокой температуры. Однако применение такой нагревательной печи влечет за собой возникновение таких проблем, как тепловые потери отработавшего газа, низкая теплопроизводительность, необходимость обработки SOx и NOx в отработавшем газе.
Настоящее изобретение разработано с учетом вышеупомянутой ситуации, и, соответственно, задачей настоящего изобретения является разработка способа производства энергии с высоким коэффициентом полезного действия, в котором не используется нагревательная печь, в связи с чем решается проблема тепловых потерь отработавшего газа, в добавляемом в систему производства энергии отработавшем газе отсутствует нагрузка подлежащих обработке SOx и NOx, в результате чего дополнительно увеличивается энергопроизводительность всей системы дожигания отработавшего газа.
Соответственно, настоящее изобретение предусматривает способ производства электроэнергии с высоким коэффициентом полезного действия с помощью системы дожигания отработавшего газа, использующей по меньшей мере газовую турбину, парогенератор и паровую турбину, включающий операции нагревания сырой нефти или тяжелого масла паром, полученным в парогенераторе; перегонки сырой нефти или тяжелого масла под пониженным давлением; и производства электроэнергии путем использования легкой фракции нефти или масла в качестве топлива для газовой турбины и путем использования тяжелой фракции нефти или масла в качестве топлива для парогенератора.
Согласно настоящему изобретению сырая нефть или тяжелое масло могут быть слегка нагреты с помощью средства эффективного теплообмена между сырой нефтью или тяжелым маслом и легкой фракцией нефти или масла и/или тяжелой фракцией нефти или масла, полученными в колонне перегонного аппарата.
Кроме того, согласно настоящему изобретению в качестве средства для понижения давления при вакуумной перегонке может быть использован пароструйный эжектор.
Настоящее изобретение предусматривает способ производства энергии с высоким коэффициентом полезного действия, в котором не используется нагревательная печь, в связи с чем решается проблема тепловых потерь отработавшего газа и нет нагрузки подлежащего обработке SOx и NOx в отработавшем газе, добавляемом в систему производства энергии, в результате чего дополнительно увеличивается энергопроизводительность всей системы дожигания отработавшего газа.
Далее со ссылкой на приложенные чертежи будут описаны варианты, соответствующие настоящему изобретению.
![]() | ![]() |
![]() | ![]() |
![]() | ![]() |
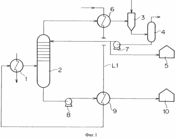
Фиг.1 является схематическим изображением эскиза одного из вариантов системы отделения посредством перегонки сырой нефти или тяжелого масла в системах для осуществления способа производства энергии с высоким коэффициентом полезного действия с применением системы дожигания отработавшего газа согласно настоящему изобретению.
Фиг.2 представляет собой график, на котором изображена кривая А испарения сырой нефти в вакуумной перегонной колонне при осуществлении способа производства энергии с высоким коэффициентом полезного действия согласно настоящему изобретению в сравнении с кривой А испарения сырой нефти в известной атмосферной (открытой) перегонной колонне.
Фиг.3 представляет собой график, на котором изображена кривая В испарения сырой нефти в вакуумной перегонной колонне при осуществлении способа производства энергии с высоким коэффициентом полезного действия согласно настоящему изобретению в сравнении с кривой В испарения сырой нефти в известной атмосферной (открытой) перегонной колонне.
Фиг.4 представляет собой график, на котором изображена кривая С испарения сырой нефти в вакуумной перегонной колонне при осуществления способа производства энергии с высоким коэффициентом полезного действия согласно настоящему изобретению в сравнении с кривой С испарения сырой нефти в известной атмосферной (открытой) перегонной колонне.
Фиг.5 представляет собой график, на котором изображена кривая D испарения сырой нефти в вакуумной перегонной колонне при осуществлении способа производства энергии с высоким коэффициентом полезного действия согласно настоящему изобретению в сравнении с кривой D испарения сырой нефти в известной атмосферной (открытой) перегонной колонне.
Фиг.6 представляет собой график, на котором изображена кривая Е испарения сырой нефти в вакуумной перегонной колонне при осуществлении способа производства энергии с высоким коэффициентом полезного действия согласно настоящему изобретению в сравнении с кривой Е испарения сырой нефти в известной атмосферной (открытой) перегонной колонне.
Далее со ссылкой на приложенные чертежи будет описан способ производства энергии с высоким коэффициентом полезного действия согласно настоящему изобретению.
На фиг.1 схематично изображен эскиз варианта системы отделения перегонкой сырой нефти или тяжелого масла в системах для осуществления способа производства энергии с высоким коэффициентом полезного действия согласно настоящему изобретению с применением системы дожигания отработавшего газа.
Перегонный аппарат согласно этому варианту содержит нагреватель 1, вакуумную перегонную колонну 2 и пароструйный эжектор 3.
Нагреватель 1 является средством для нагрева сырой нефти или тяжелого масла путем теплообмена между паром и сырой нефтью или тяжелым маслом. Пар подается из парогенератора (не показан). Пар, полученный в парогенераторе, направляется в паровую турбину для ее вращения, в результате чего вырабатывается электроэнергия. Пар, подаваемый в нагреватель 1, является паром, который уже использовался для вращения паровой турбины для производства электроэнергии. Обычно в паровую турбину подается пар, имеющий температуру около 600oС, и после выработки электроэнергии его давление и температура составляют около 20 кг/см2 G и от около 200 до около 230oС соответственно. Нагреватель 1 питается паром, имеющим давление около 20 кг/см2 G и температурой около 200-230oС.
Вакуумная перегонная колонна 2 является аппаратом для перегонки сырой нефти или тяжелого масла под пониженным давлением. Вакуумная перегонная колонна 2 обычно имеет многоярусную тарелку, и легкая и тяжелая фракции сырой нефти или тяжелого масла накапливаются в ее верхней и нижней частях соответственно.
Пароструйный эжектор 3, который является устройством для снижения давления в вакуумной перегонной колонне 2, засасывает газ из перегонной колонны, заставляя пар течь с высокой скоростью, в результате чего давление в вакуумной перегонной колонне 2 снижается до значения, ниже атмосферного.
Далее будет описан вариант способа производства электроэнергии с высоким кпд согласно настоящему изобретению с применением варианта системы, изображенного на фиг.1.
Сырая нефть или тяжелое масло, подаваемые в качестве топлива в электростанцию, проходят через нагреватель 1 по подающему трубопроводу L1 и подаются в вакуумную перегонную колонну 2. Как описано выше, нагреватель 1 питается паром, который уже использовался для вращения паровой турбины для выработки электроэнергии. Этот пар, имеющий давление около 20 кг/см2 G и температуру около 200-230oС, нагревает сырую нефть или тяжелое масло, текущее в нагревателе 1, до температуры около 200oС.
Давление во внутренней полости вакуумной перегонной колонны 2 снижается за счет засасывающего действия пароструйного эжектора 3. В вакуумной перегонной колонне 2, давление в которой понижено (50 мм Нg), сырая нефть или тяжелое масло подвергаются перегонке, и легкая фракция нефти или тяжелого масла эффективно испаряется даже при температуре около 200oС. Легкая и тяжелая фракции сырой нефти или тяжелого масла разделяются у верхней и нижней частей вакуумной перегонной колонны 2 соответственно.
Как видно из графиков фиг. 2-6, на которых представлены кривые испарения сырой нефти А-Е (А-Е обозначают классификацию продуктивной зоны, дающей сырую нефть), температура кипения компонента снижается при пониженном давлении, и кривые испарения сдвигаются от (А) к (В). Даже при температуре около 200oС эффективно осуществляются испарение, конденсация и фракционированная перегонка.
Натрий, ванадий, калий и другие компоненты, которые вредно воздействуют на газовую турбину, естественно, должны быть удалены из легкой фракции сырой нефти или тяжелого масла. Как показывает настоящее изобретение, такие компоненты, как натрий, ванадий и калий не испаряются при перегонке сырой нефти или тяжелого масла, поскольку они отсутствуют в легкой фракции. Следовательно, легкая нефтяная фракция может стать высококачественным топливом для газовой турбины.
Легкая фракция сырой нефти или тяжелого масла подается в разделительный бак таким образом, что она может всасываться пароструйным эжектором 3, и разделяется в разделительном баке 4 на газообразную и жидкую составляющие. Жидкая составляющая, которая является легкой фракцией сырой нефти или тяжелого масла, подается из нижней части разделительного бака 4 насосом 7. Часть ее циркулирует в верхней части вакуумной перегонной колонны 2, остальная ее часть накапливается в накопительном баке 5. Газовая составляющая отбирается из верхней части разделительного бака 4. Легкая фракция подвергается теплообмену с сырой нефтью или тяжелым маслом в теплообменнике 6 в течение промежутка времени, когда она засасывается пароструйным эжектором 3, за счет чего сырая нефть или тяжелое масло нагреваются.
Тяжелая фракция подается из нижней части вакуумной перегонной колонны 2 насосом 8 и накапливается в накопительном баке 10 для тяжелой фракции. Подаваемая насосом тяжелая фракция проходит через теплообменник 9 по пути к накопительному баку 10, в результате чего осуществляется теплообмен между тяжелой фракцией и сырой нефтью или тяжелым маслом и нагреваются нефть или масло.
Легкая и тяжелая фракции сырой нефти или тяжелого масла, накопленные в накопительных баках 5 и 10 соответственно, при необходимости отбираются для использования в качестве топлива. В некоторых системах легкая и тяжелая фракция сырой нефти или тяжелого масла могут быть направлены непосредственно в последующую стадию процесса производства энергии, не пропуская их через накопительный бак.
Легкая фракция сырой нефти или тяжелого масла используется в качестве топлива для газовой турбины, и тяжелая фракция используется в качестве топлива для парогенератора. Сжигание отработавшего газа газовой турбины в качестве топлива для парогенератора, в котором остается около 13 об.% и более кислорода, не вызывает особых препятствий для его сгорания в парогенераторе. Поскольку в парогенераторе можно эффективно использовать высокотемпературную тепловую энергию около 580oС, которую имеет отработавший газ газовой турбины, можно сэкономить топливо для парогенератора. Количество выработанной энергии в целом может увеличиться, и и может быть увеличен коэффициент выработки энергии по отношению к топливу. То есть может осуществляться перепроизводство энергии (repowering).
Кроме того, согласно этому варианту способа производства энергии можно эффективно использовать пар, первоначально присутствующий на электростанции, при этом отсутствуют проблемы тепловых потерь отработавшего газа вдобавок к нагрузке по обработке SOx и NOx в отработавшем газе, поскольку не используется нагревательная печь. То есть, иначе говоря, продуктивность выработки энергии в системе дожигания отработавшего газа в целом может быть дополнительно увеличена.
Несмотря на то что настоящее изобретение описано со ссылкой на вариант, представленный на фиг.1, оно не ограничивается этим вариантом. Все модификации, изменения и дополнения, которые легко могут быть осуществлены специалистами в этой области, охватываются сферой действия настоящего изобретения. В предпочтительном варианте, представленном на фиг.1, вакуумная перегонная колонна имеет пониженное давление 50 мм Hg. Однако это пониженное давление может изменяться от 30 мм Hg до 500 мм Hg, в зависимости от условий.
ФОРМУЛА ИЗОБРЕТЕНИЯ
Способ производства энергии с высоким коэффициентом полезного действия, предназначенный для выработки электроэнергии с помощью системы дожигания отработавшего газа, использующей, по меньшей мере, газовую турбину, парогенератор и паровую турбину, включающий нагревание сырой нефти или тяжелого масла паром, полученным из парогенератора, проведение перегонки сырой нефти или тяжелого масла под пониженным давлением и осуществление выработки электроэнергии путем использования полученной легкой фракции сырой нефти или тяжелого масла в качестве топлива для газовой турбины и путем использования тяжелой фракции сырой нефти или тяжелого масла в качестве топлива для парогенератора, осуществление теплообмена между сырой нефтью или тяжелым маслом и либо легкой фракцией сырой нефти или тяжелого масла, либо тяжелой фракцией сырой нефти или тяжелого масла, в результате чего упомянутые сырая нефть или тяжелое масло нагреваются, при этом в качестве средства для понижения давления при вакуумной перегонке используют пароструйный эжектор.
Версия для печати
Дата публикации 13.02.2007гг
Created/Updated: 25.05.2018
|






